海灣消防電話模塊安裝接線示意圖
文章來源:www.feimu-hr.com作者:海灣消防公司人氣:2181日期:2019-05-02 17:17:24
海灣設備GST-LD-8304為海灣消防電話模塊,本文海灣消防設備技術員將介紹海灣8304電話模塊的外形示意圖、安裝示意圖、接線示意圖以及應用方法。
一、海灣消防電話模塊GST-LD-8304的外形尺寸及結構示意圖如圖1-30所示。

二、海灣GST-LD-8304消防電話模塊采用明裝,進線管預埋安裝,將底盒安裝在86H50型預埋盒上,安裝方法如圖1-31。底盒與上蓋間采用插接式結構安裝,拆卸簡單方便,便于調試維修。

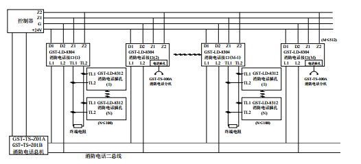
三、GST-LD-8304電話模塊對外端子示意圖如圖6-9所示:

其中:
Z1、Z2:接火災報警控制器兩總線,無極性
D1、D2:DC24V電源,無極性
TL1、TL2:與GST-LD-8312連接的端子
L1、L2:消防電話總線,無極性
四、布線要求
Z1、Z2采用截面積≥1.0mm2的阻燃RVS雙絞線,DC24V電源線采用截面積≥1.5mm2的阻燃BV線,TL1、TL2、L1、L2采用截面積≥1.0mm2的阻燃RVVP屏蔽線。
五、海灣電話模塊應用方法
系統接線圖如圖6- 10所示。


海灣安全技術有限公司主營:海灣消防報警系統銷售報價,消防工程改造,氣體滅火、電氣火災安裝,售后安裝維修,檢測,調試,海灣消防網址:http://www.feimu-hr.com/;海灣服務熱線:18910580194
此文關鍵字:
海灣消防電話模塊安裝接線示意圖
推薦文章
- 海灣消防主機觀察控制器顯示:查看報警、故障及預警指示
- 海灣消防主機熱敏打印機故障解決辦法
- 海灣消防設備短路或接地故障導致控制器損壞之分析與防范
- 海灣消防通訊總線故障怎么解決
- 防火卷簾兩側的專用感溫火災探測器,跨越防火分區是否需設短路隔離器?
- 新規發布:學生宿舍必須安裝火災自動報警系統或具有聯網功能的獨立式火災探測器!
- 氣體探測器如何與防爆風機聯動?
- 關于“海灣消防放氣勿入指示燈故障,不能聯動閃亮”問題的分析與改進建議
- 室內消火栓動壓不達標該咋辦?
- 【圖解】海灣主機故障現象集合及維修處理經驗分享






蘇公網安備32058102002150號