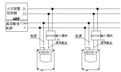
空氣采樣探測器連接示意圖
文章來源:www.feimu-hr.com作者:海灣消防公司人氣:1904日期:2019-05-02 17:53:05
海灣消防設備工程師將為大家介紹海灣火災報警主機與Securiton空氣采樣探測器連接示意圖以及組成系統所需的材料產品。
組成系統所需設備:ASD535-3(或ASD535-4)吸氣式 空氣采樣探測器 、gst-ld-8300輸入模塊、海灣各型號火災報警控制器、電源箱、信號線及電源線等。
海灣火災報警主機與Securiton空氣采樣探測器連接示意圖如下:


以上內容是智淼君安(江蘇)消防工程技術有限公司所創,剽竊一律刪除。http://www.feimu-hr.com/


海灣安全技術有限公司主營:海灣消防報警系統銷售報價,消防工程改造,氣體滅火、電氣火災安裝,售后安裝維修,檢測,調試,海灣消防網址:http://www.feimu-hr.com/;海灣服務熱線:18910580194
上一篇:GST-LD-8313海灣總線隔離模塊安裝接線示意圖 | 下一篇:海灣消防廣播模塊安裝接線示意圖
此文關鍵字:
空氣采樣探測器連接示意圖
推薦文章
- 海灣消防主機觀察控制器顯示:查看報警、故障及預警指示
- 海灣消防主機熱敏打印機故障解決辦法
- 海灣消防設備短路或接地故障導致控制器損壞之分析與防范
- 海灣消防通訊總線故障怎么解決
- 防火卷簾兩側的專用感溫火災探測器,跨越防火分區是否需設短路隔離器?
- 新規發布:學生宿舍必須安裝火災自動報警系統或具有聯網功能的獨立式火災探測器!
- 氣體探測器如何與防爆風機聯動?
- 關于“海灣消防放氣勿入指示燈故障,不能聯動閃亮”問題的分析與改進建議
- 室內消火栓動壓不達標該咋辦?
- 【圖解】海灣主機故障現象集合及維修處理經驗分享






蘇公網安備32058102002150號