海灣GST-LD-8318啟停按鈕結構特征、安裝與布線
文章來源:www.feimu-hr.com作者:海灣消防公司人氣:746日期:2024-09-14 13:09:12
海灣8318啟停按鈕完整型號為GST-LD-8318,本文將重點介紹海灣GST-LD-8318外形勢圖、接線端子圖以及應用示意圖。
GST-LD-8318緊急啟停按鈕的外形示意圖如圖1所示。

??圖1
按鈕底殼與上蓋之間采用插接方式,通過兩個螺釘鎖緊(如圖2所示),底殼底部有安裝孔,安裝時將底殼安裝在86H50型預埋盒上,安裝方式見圖3,安裝孔距如圖4所示。

??圖2

??圖3
GST-LD-8318緊急啟停按鈕端子示意圖如圖4所示。
??Z1、Z2:無極性信號總線輸入。
??K1、K2:啟動無源常開輸出。

??圖4
??布線要求:信號總線采用截面積不小于1.0mm2的雙絞線。
GST-LD-8318緊急啟停按鈕應用方法
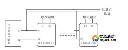
??按鈕采用兩線制與氣體滅火控制器連接,允許最多10只按鈕(如果該回路中還配接有GST-LD-8316手自動轉換開關,則轉換開關和按鈕一共最多可以接10只)同時控制同一氣體滅火鋼瓶,當多只按鈕連接時需采用并聯連接,如圖5所示(圖中的N≤10)。

??圖5
海灣安全技術有限公司主營:海灣消防報警系統銷售報價,消防工程改造,氣體滅火、電氣火災安裝,售后安裝維修,檢測,調試,海灣消防網址:http://www.feimu-hr.com/;海灣服務熱線:18910580194
此文關鍵字:
海灣GST-LD-8318啟停按鈕結構特征、安裝與布線
推薦文章
- 海灣消防主機觀察控制器顯示:查看報警、故障及預警指示
- 海灣消防主機熱敏打印機故障解決辦法
- 海灣消防設備短路或接地故障導致控制器損壞之分析與防范
- 海灣消防通訊總線故障怎么解決
- 防火卷簾兩側的專用感溫火災探測器,跨越防火分區是否需設短路隔離器?
- 新規發布:學生宿舍必須安裝火災自動報警系統或具有聯網功能的獨立式火災探測器!
- 氣體探測器如何與防爆風機聯動?
- 關于“海灣消防放氣勿入指示燈故障,不能聯動閃亮”問題的分析與改進建議
- 室內消火栓動壓不達標該咋辦?
- 【圖解】海灣主機故障現象集合及維修處理經驗分享






蘇公網安備32058102002150號