10張圖,輕松熟知消防水滅火系統

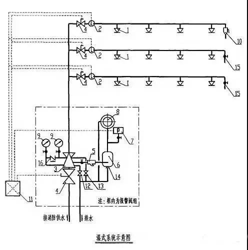
火災時溫度上升,閉式噴頭爆破噴水,水流指示器動作反饋信號至報警控制器。同時,由于閥后壓力下降,濕式報警閥組打開,水力警鈴報警,壓力開關輸出起泵信號,啟動消防泵組,持續噴水滅火。


注:
1.自動噴水濕式系統適用于環境溫度≥4℃且不高于70℃場所。
2.應根據環境溫度選擇合適的噴頭,噴頭公稱動作溫度宜高于環境最高溫度30℃。
3.自動噴水濕式滅火系統配水管道的工作壓力不應大于1.2MPa。
4.自動噴水濕式系統一個報警閥組控制噴頭數不宜超過800只。
5.報警閥與水流指示器前應安裝信號閥,此閥門必須保持常開,閥門關閉時宜有信號送至消防控制室。

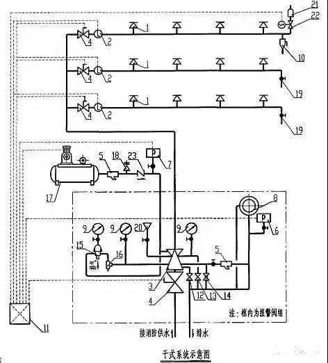
火災時溫度上升,閉式噴頭爆破,加速器動作排氣,水流指示器動作反饋信號至報警控制器,同時,由于閥后壓力下降,干式報警閥組打開,水力警鈴報警,壓力開關輸出起泵信號,啟動消防泵組,持續噴水滅火。


注:
1.自動噴水干式系統適用于環境溫度<4℃或>70℃場所。
2.自動噴水干式系統一個報警閥組控制的噴頭書不宜超過500只。
3.自動噴水干式系統配水管道充水時間不宜大于1min。
4.自動噴水干式系統的作用面積比同危險等級的濕式系統應增大1.3倍。
5.自動噴水干式系統配水管道應設快速排氣閥,有壓充氣管道的快速排氣閥入口前應設電動閥。
6.自動噴水干式滅火系統噴頭應采用直立型噴頭或干式下垂型噴頭。
7.報警閥與水流指示器前應安裝信號蝶閥,此閥門必須保持常開,閥門關閉時宜有信號送往消防控制室。

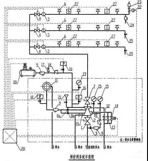
準工作狀態時配水管道內不充水,發生火災時由火災自動報警系統、充氣管道上的壓力開關聯鎖控制預作用裝置和啟動消防水泵,向配水管道供水的閉式系統。


注:
1.預作用系統適用于下列場所:
(1)系統處于準工作狀態時,嚴禁管道漏水;
(2)嚴禁系統誤噴;
(3)替代干式系統。
2.由火災自動報警系統和充氣管道上設置的壓力開關開啟預作用裝置的預作用系統,其配水管道充水時間宜≤1min;雨淋系統和僅由火災自動報警系統聯動開啟預作用裝置的預作用系統,其配水管道充水時間宜≤2min。
3.對于閥后為空管的預作用系統可以直接采用雨淋閥作為預作用報警閥,對于充氣的預作用系統同時還應采取加濕式報警閥、止回閥等防止氣體滲漏的措施。
4.預作用噴水滅火系統報警閥組控制的噴頭數宜≤800只。

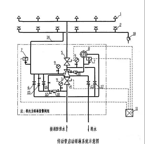
由開式灑水噴頭、雨淋報警閥組等組成,發生火災時由火災自動報警系統或傳動管控制,自動開啟雨淋報警閥組和啟動消防水泵,用于滅火的開式系統。
(一)電動啟動雨淋系統


(二)傳動管啟動雨淋系統


注:
1.雨淋系統為開式系統。系統一旦動作,保護面積內將全面噴水,遏制和撲救火災的效果較閉式系統更好,但水漬損失大于閉式系統。具有下列條件之一的場所,應采用雨淋系統:
(1)火災的水平蔓延速度快,閉式噴頭的開放不能及時使噴水有效覆蓋著火區域;
(2)室內凈空高度超過現行的《自動噴水滅火系統設計規范》中相關規定,且必須迅速撲救初期火災;
(3)嚴重危險級Ⅱ級。
2.為了減少雨淋系統的誤動作,當采用電動啟動雨淋系統時,應由兩個獨立設置的感溫火災探測器或一只感溫火災探測器與一只手動報警按鈕動作后啟動雨淋系統。
3.雨淋系統必須設置手動應急開啟裝置,以保證系統在任何情況下都能動作發揮其功效。
海灣安全技術有限公司主營:海灣消防報警系統銷售報價,消防工程改造,氣體滅火、電氣火災安裝,售后安裝維修,檢測,調試,海灣消防網址:http://www.feimu-hr.com/;海灣服務熱線:18910580194
推薦文章
- 海灣消防主機觀察控制器顯示:查看報警、故障及預警指示
- 海灣消防主機熱敏打印機故障解決辦法
- 海灣消防設備短路或接地故障導致控制器損壞之分析與防范
- 海灣消防通訊總線故障怎么解決
- 防火卷簾兩側的專用感溫火災探測器,跨越防火分區是否需設短路隔離器?
- 新規發布:學生宿舍必須安裝火災自動報警系統或具有聯網功能的獨立式火災探測器!
- 氣體探測器如何與防爆風機聯動?
- 關于“海灣消防放氣勿入指示燈故障,不能聯動閃亮”問題的分析與改進建議
- 室內消火栓動壓不達標該咋辦?
- 【圖解】海灣主機故障現象集合及維修處理經驗分享






蘇公網安備32058102002150號